شرکت Ningbo Richge Technology ، Ltd.
شرکت Ningbo Richge Technology ، Ltd.
محصولات
سوئیچ بار ولتاژ بالای سریال FN18 سریال SWITCH BREAK NALF عایق هوا NALF فیوز
  • سوئیچ بار ولتاژ بالای سریال FN18 سریال SWITCH BREAK NALF عایق هوا NALF فیوزسوئیچ بار ولتاژ بالای سریال FN18 سریال SWITCH BREAK NALF عایق هوا NALF فیوز
  • سوئیچ بار ولتاژ بالای سریال FN18 سریال SWITCH BREAK NALF عایق هوا NALF فیوزسوئیچ بار ولتاژ بالای سریال FN18 سریال SWITCH BREAK NALF عایق هوا NALF فیوز

سوئیچ بار ولتاژ بالای سریال FN18 سریال SWITCH BREAK NALF عایق هوا NALF فیوز

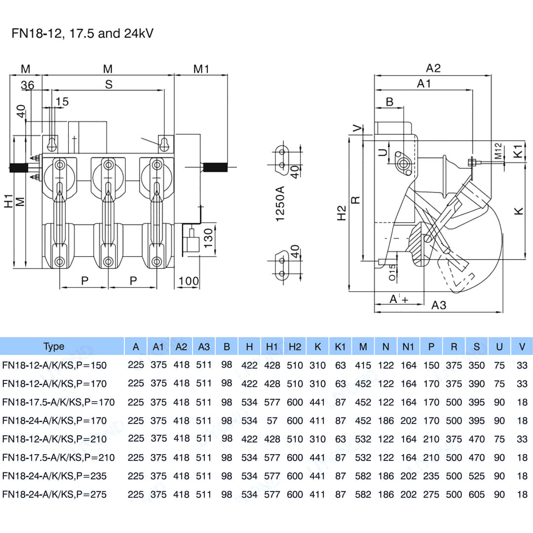
Model:FN18-12
FN18-D یک هدف کلی ، سه قطبی ، سوئیچ بار شکستن است که صاحبان و مونتاژهای سوئیچ را مزایای یک فناوری قطع کننده پیشرفته و عملکرد قابل اعتماد و قابل اعتماد در یک طراحی جمع و جور ارائه می دهد. این سوئیچ به عنوان بلوک ساختمانی برای برنامه های سوئیچ فلزی و نصب شده با فلزی در رتبه بندی از 12-40.5 کیلو ولت در دسترس است. سوئیچ استاندارد FN18 شامل یک قاب فولادی سنگین با عایق های ایستاده ، یک سیستم خاموش کننده قوس از نوع پفکر منحصر به فرد ، یک مکانیسم عملیاتی و اجزای حامل فعلی ، از جمله قطع کننده های تیغه با لولا های بازیگران و اتصالات فک است. لوازم جانبی و ویژگی های اختیاری شامل انواع دستگیره های عملیاتی ، یک اپراتور موتور ، سوئیچ های کمکی ، یک دستگاه سفر شنت ، پایه های فیوز ، فیوز مکانیکی ، سوئیچ های زمینی ، اتصال درب مکانیکی و اتصال کلیدی است. سوئیچ بار ولتاژ سریال FN18 دارای مزایای طراحی آسان ، کار ، ساختار جمع و جور ، حجم کم ، عملکرد کامل ، وزن سبک ، سرعت شکستن سریع و سرعت بسته شدن و قابلیت اطمینان بالا است. این مناسب برای AC 50Hz ، ولتاژ دارای امتیاز 12 کیلو ولت ، 24kV ، دارای امتیاز 630A و سیستم توزیع سه فاز ، به ویژه برای پروژه های ساخت و نوسازی شبکه شهری ، ساختمانهای مرتفع ، منبع تغذیه شبکه حلقه ای از امکانات عمومی است و محصولی ایده آل برای زیر ایستگاه های جعبه و محافظت از ترانسفورماتور است.

سوئیچ بار ولتاژ بالای سریال FN18 سریال SWITCH BREAK NALF عایق هوا NALF فیوز

    FN18- 口 یک هدف کلی ، سه قطبی ، سوئیچ بار شکستن است که صاحبان و مونتاژهای سوئیچ را مزایای یک فناوری قطع پیشرفته پیشرفته و عملکرد قابل اعتماد و قابل اعتماد در یک طراحی جمع و جور ارائه می دهد. این سوئیچ به عنوان بلوک ساختمانی برای برنامه های سوئیچ فلزی و نصب شده با فلزی در رتبه بندی از 12-40.5 کیلو ولت در دسترس است.

سوئیچ استاندارد FN18 شامل یک قاب فولادی سنگین با عایق های ایستاده ، یک سیستم خاموش کننده قوس از نوع پفکر منحصر به فرد ، یک مکانیسم عملیاتی و اجزای حامل فعلی ، از جمله قطع کننده های تیغه با لولا های بازیگران و اتصالات فک است.

لوازم جانبی و ویژگی های اختیاری شامل انواع دستگیره های عملیاتی ، یک اپراتور موتور ، سوئیچ های کمکی ، یک دستگاه سفر شنت ، پایه های فیوز ، فیوز مکانیکی ، سوئیچ های زمینی ، اتصال درب مکانیکی و اتصال کلیدی است.


ویژگی ها و مزایا


• طراحی جمع و جور

• تمام قطعات فولادی یا از جنس استنلس استیل یا گالوانیزه گرم شده گرم

• قاب پایه جامد و پایدار

• تماس اصلی با حفاظت از بستنی

• عایق های موجود در چینی یا در جایگزین در سیلیکون

• حداقل SAG برای اتصال خط به لطف دو پایانه ثابت

• محفظه ضد آلیاژ Alloy Antirust کاملاً تعمیر و نگهداری

• روش خاموش کردن بدون قوس خارجی

• ظرفیت ساخت مدار کوتاه در شرایط خاص ممکن

• رفع ساختار پشتیبانی یا با بستن (تنظیم رایگان) یا پیچ (سوراخ در قاب پایه)

• نصب و تنظیم آسان در محل

• قابلیت اطمینان بالا: حداکثر 1000 چرخه (بسته به جریان جریان)

• تمام قطعات هدایت کننده نقره ، نیکل یا قلع و روکش قلع

• عملاً بدون تعمیر و نگهداری



اطلاعات اساسی



ساختار



پارامتر فنی




مدل و نقاشی


محیط کار

الف) دمای هوا: حداکثر دما: +75 درجه سانتیگراد ؛ حداقل دما: -45 درجه سانتیگراد

ب) رطوبت: میانگین رطوبت ماهانه 95 ٪ ؛ رطوبت متوسط ​​روزانه 90 ٪.

ج) ارتفاع بالاتر از سطح دریا: حداکثر ارتفاع نصب: 2500 متر

د) هوای محیط ظاهراً توسط گاز خورنده و قابل اشتعال ، بخار و غیره آلوده نشده است.

ه) هیچ لرزش مکرر خشونت آمیز نیست




پرسش  

س 1. آیا شما یک کارخانه یا شرکت بازرگانی هستید؟

A. ما یک کارخانه هستیم.

س 2. کارخانه شما در کجا واقع شده است؟ چگونه می توانم از آنجا بازدید کنم؟

A. کارخانه ما در شهر Wenzhou ، استان ژجیانگ ، چین واقع شده است. می توانید مستقیماً به فرودگاه لانگوان پرواز کنید. کلیه مشتریان ما ، از خانه یا خارج از کشور ، به گرمی از دیدار ما استقبال می کنند!

س 3. مدت پرداخت چیست؟

A. ما TT ، 30 ٪ سپرده و 70 ٪ قبل از حمل و نقل ، Western Union ، L/C در دید خوب است! ما قبل از پرداخت تعادل ، عکس های محصولات و بسته ها را به شما نشان خواهیم داد.

س 4. استاندارد بسته را به من بگویید؟ شرایط بسته بندی شما چیست؟

پاسخ: به طور کلی ، ما کالاهای خود را در جعبه های سفید خنثی و کارتن های قهوه ای بسته بندی می کنیم. اگر حق ثبت اختراع قانونی را ثبت کرده اید ، می توانیم پس از دریافت نامه های مجوز خود ، کالاها را در جعبه های مارک خود بسته بندی کنیم.

س 5. آیا شما می خواهید از آرم ما استفاده کنید؟

الف) اگر مقدار خوبی دارید ، انجام OEM کاملاً مشکلی نیست.

س 6 در مورد حمل و نقل چطور؟

الف) اگر تعداد کالاهای کوچک باشد ، ما معمولاً از TNT ، DHL ، FedEx ، EMS و برخی از بیان شما استفاده می کنیم. اگر تعداد کالاها بزرگ باشد ، معمولاً از FWD شما ارائه می دهیم یا ما ارائه می دهیم. یا از طریق دریا یا از طریق هوا خوب است.

س 7. زمان تحویل / زمان تحویل شما چقدر است؟

پاسخ: به طور کلی ، 25 تا 30 روز پس از دریافت پیش پرداخت شما طول می کشد. زمان تحویل خاص به موارد و مقدار سفارش شما بستگی دارد.

محصول معمولی لاستیک سیلیکون 1000 در هفته است ، نیاز چینی 2-3 هفته حدود 1000 قطعه است.

Q8. چگونه می توانید تجارت ما را طولانی مدت و خوب برقرار کنید؟

پاسخ: 1. ما برای اطمینان از بهره مندی از مشتریان خود ، از کیفیت و قیمت رقابتی خوبی برخوردار هستیم.

پاسخ: 2. ما به هر مشتری به عنوان دوست خود احترام می گذاریم و صمیمانه تجارت می کنیم و با آنها دوست می شویم ، مهم نیست که از کجا آمده اند.

پاسخ: 3. ترین کالاهایی که ما مطابق استاندارد IEC گزارش نوع را داریم

Q9. سیاست نمونه شما چیست؟

پاسخ: اگر قطعات آماده موجود در انبار داشته باشیم ، می توانیم نمونه را تهیه کنیم ، اما مشتریان مجبورند هزینه پیک را بپردازند.

Q10. آیا می توانید مطابق نمونه ها تولید کنید؟

پاسخ: بله ، ما می توانیم توسط نمونه ها یا نقشه های فنی شما تولید کنیم. ما می توانیم قالب ها و وسایل را بسازیم.

Q11. شرایط تحویل شما چیست؟

پاسخ: EXW ، FOB ، CFR ، CIF.

Q12. چه گواهینامه هایی دارید؟

پاسخ: ISO9001 ، OHSAS18001 ، ISO14001 گواهینامه و گزارش آزمون نوع محصول.



کارخانه


گواهی




تگ های داغ: سری FN18 سریال سرپوشیده ولتاژ بالا ولتاژ سوئیچ سوئیچ عایق هوا NALF فیوز ، چین ، تولید کننده ، تأمین کننده ، کارخانه ، قیمت پایین ، کیفیت ، آخرین فروش ، پیشرفته
ارسال استعلام
اطلاعات تماس
  • نشانی

    No.1083 Zhongshan East Road ، منطقه یینژو ، شهر نینگبو ، استان ژجیانگ ، چین

  • پست الکترونیک

    sales@switchgearcn.net

برای پرس و جو در مورد تابلو برق فشار ضعیف، عایق های فشار قوی، کلید ارت فشار قوی یا لیست قیمت، لطفا ایمیل خود را به ما بسپارید و ما ظرف 24 ساعت با شما تماس خواهیم گرفت.
X
ما از کوکی ها استفاده می کنیم تا تجربه مرور بهتری به شما ارائه دهیم، ترافیک سایت را تجزیه و تحلیل کنیم و محتوا را شخصی سازی کنیم. با استفاده از این سایت، شما با استفاده ما از کوکی ها موافقت می کنید. سیاست حفظ حریم خصوصی
رد کردن قبول کنید